- 1- Theoretischer Hintergrund:
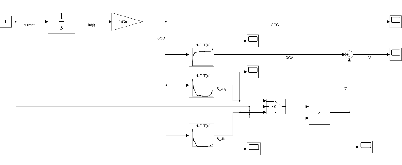
Die folgenden Abbildungen beschreiben die Beziehung zwischen dem Ladezustand (SOC) und der Leerlaufspannung (OCV). Wenn man die OCV misst, kann man auch den SOC schätzen.
- OCV (Open Circuit Voltage) = Spannung der Batterie, wenn kein Strom fließt (Ruhespannung).
- SOC (State of Charge) = Ladezustand in %, d. h. wie „voll“ die Batterie ist.
- \( R_{chg} \) (SOC) = Innenwiderstand beim Laden
- \( R_{dis} \) (SOC) = Innenwiderstand beim Entladen
- Dioden → steuern, welcher Widerstand aktiv ist (Lade- oder Entladerichtung)
- V → Klemmenspannung.
- I → Strom (positiv beim Entladen, negativ beim Laden)
- 2- Mathematische Beziehung des Modells:
mit
\[ R(SOC) = \begin{cases} R_{dis}(SOC), & I > 0 \\[6pt] R_{chg}(SOC), & I < 0 \end{cases} \]wobei:
- \( OCV(SOC) \) — Leerlaufspannung in Abhängigkeit vom Ladezustand [V]
- \( SOC(t) \) — Ladezustand zum Zeitpunkt \( t \)
- \( SOC_0 \) — Anfangs-Ladezustand
- \( C_n \) — Nennkapazität der Batterie
- \( I(t) \) — Stromverlauf über die Zeit
- 3- Simulink-Modell
- 4- analysieren
- Batterieparameter
%% Load Data
Data = xlsread('Battery_Parameters.xlsx');
%% Name the data
Cn = 2.3 * 3600; % Batteriekapazität (Ah → As)
Sim_Time = 3600; % Simulationszeit (s)
Die Parameter SOC, OCV, R_Charge und R_Discharge werden aus einer Excel-Datei in MATLAB-Skript eingelesen.
- Experiment 1: Laden (Charge, I = -2.3A)
In der Ladesimulation wurde ein konstanter Strom von \( I = -2.3\,\text{A} \) über eine Dauer von \( 3600\,\text{s} \) angelegt. Das erste Diagramm (SOC) zeigt einen linearen Anstieg des Ladezustands von 0 % auf 100 %, was die korrekte Integration des Stroms bestätigt. Die Klemmenspannung \( V \) steigt von ca. 3.0 V zu Beginn auf etwa 4.25 V am Ende der Simulation. Dieser Verlauf zeigt den typischen Spannungsanstieg während des Ladeprozesses, der durch die OCV-Kurve und den Innenwiderstand \( R_{chg}(SOC) \) bestimmt wird.
Beim Laden fließt ein negativer Strom, wodurch das Integral des Stroms den \( SOC \) erhöht. Der Innenwiderstand \( R_{chg}(SOC) \) verursacht einen zusätzlichen Spannungsanstieg über den Batteriepolen. Mit zunehmendem \( SOC \) nähert sich die Spannung der OCV-Kurve an, bis sie den oberen Bereich (≈ 4.2 V) erreicht. Das leichte Ansteigen der Kurve am Ende zeigt die typische Ladesättigung einer Lithium-Ionen-Zelle.
- Experiment 2: Endladen (Discharge, I = 2.3A)
In der Entladesimulation wurde ein konstanter Strom von \( I = +2.3\,\text{A} \) über eine Dauer von \( 3600\,\text{s} \) angelegt. Das folgende Diagramm (SOC) zeigt einen linearen Abfall des Ladezustands von 100 % auf 0 %, was die korrekte Integration des Stroms bestätigt.
Die Klemmenspannung \( V \) fällt während des Entladevorgangs von etwa 4.1 V auf ca. 3.0 V ab. Dieser Verlauf entspricht dem typischen Entladeverhalten einer Lithium-Ionen-Zelle
- Zusammenfassung
Vergleich zwischen Laden und Entladen
| Prozess | Strom [A] | Spannung [V] (Start → Ende) | SOC (Start → Ende) | Verhalten |
|---|---|---|---|---|
| Laden | -2.3 | 3.0 → 4.2 | 0 → 100 % | Spannung steigt, Sättigung am Ende |
| Entladen | +2.3 | 4.1 → 3.0 | 100 → 0 % | Spannung fällt, stärker bei niedrigem SOC |